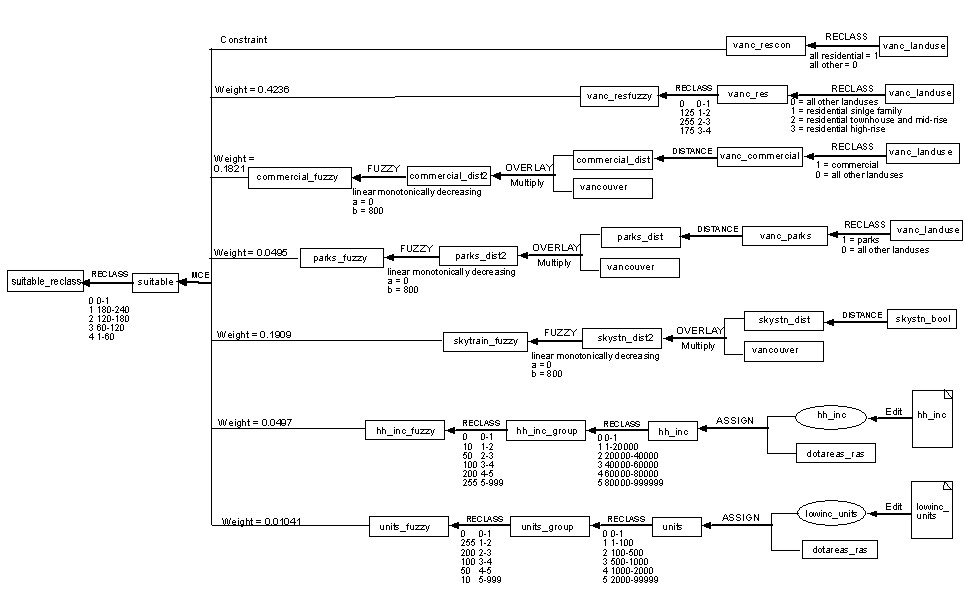
Final Results: Cartographic Model

Back to Spatial Analysis

   Cartographic Model